MENU

PRODUCT

home

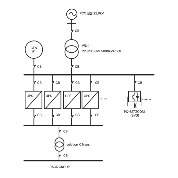
PQ-STATCOML (SVG)

  • H
  • 제품소개
  • 동적 무효전력 보상장치 (SVG, STATCOM)
  • PQ-STATCOML (SVG)

summary

PQ-STATCOML(SVG)는 전압형 컨버터와 IGBT 소자를 이용하여 실시간으로 계통의 전압과 전류를 측정합니다. 측정값을 바탕으로 무효전력의 공급 또는 흡수가 필요한지를 판단하며, PWM 제어를 통해 인버터의 출력 전압 크기와 위상을 정밀하게 조절하여 무효전력의 양과 방향을 정확히 제어합니다. 이를 통해 계통에 필요한 무효전력을 주입(진상)하거나 흡수(지상)하여 신속하게 전압을 안정시키고, 빠른 응답과 연속적인 제어를 통해 부하 변동이나 이상 신호에도 효과적으로 대처합니다.

Module

Cubicle

주요 기능

전력 품질 최적화 및 무효전력 보상
PQ-STATCOML은 소내 전력망에서 부하 변동으로 발생하는 무효전력을 실시간으로 보상하여, 전압을 안정적으로 유지하고 전력 품질을 향상시킵니다. 이를 통해 배전 설비의 효율을 높이고, 불필요한 전력 손실과 에너지 비용을 절감할 수 있습니다.
전압 변동 및 플리커 억제
전압의 급격한 변동과 플리커 현상은 주로 대규모 부하의 급작스러운 작동으로 발생합니다. PQ-STATCOML은 5ms 이내의 빠른 응답 속도로 이러한 전압 변동과 플리커를 억제해, 설비 수명 연장과 안정적인 전력 공급을 보장합니다.
상 불평형 부하의 평형 제어
배전선로의 불평형 부하나 변압기의 임피던스 불균형은 3상 전압의 불평형을 유발합니다. PQ-STATCOML은 불평형 부하로 인해 발생하는 역상 및 제3고조파 전류를 보상하여, 전력 계통의 평형을 유지하고 전압의 품질을 향상시킵니다.
내부 전력망 안정성 향상
공장, 빌딩, 데이터센터 등 소내 전력망에 PQ-STATCOML 을 적용하면, 단순한 무효전력 보상 이상의 효과를 얻을 수 있습니다. PQ-STATCOML 은 부하 변동 시 발생하는 전압 불안정이나 플리커를 신속하게 보상하여, 계통 내 전력 품질을 향상시키고 전원 설비의 신뢰성과 운전 안정성을 크게 강화합니다.

적용 분야

분야 주요내용
데이터 센터 전압변동 억제, 역률 개선, 불평형 보상 등을 통해 서버 안정성과 신뢰성을 높이고 에너지 효율 향상을 통한 운영비를 절감합니다.
산업 (철강, 석유화학 등) 무효전력 보상과 역률 개선을 통해 생산 효율을 높이고, 에너지 비용을 절감합니다.
신재생 에너지 (풍력, 태양광 등) 출력 변동을 보상하여 전압 안정성을 확보하고, 전력 품질을 향상시킵니다.
상용빌딩 및 관공서 전력 품질을 향상시키고 에너지 절감을 통해 운영 효율을 개선합니다.
교통 (항만, 철도, 공항 등) 대용량 부하 운전 시 발생하는 전압 불안정과 설비 이상을 방지하고, 안정적인 시스템 운영을 지원합니다.
주택단지 주거 환경의 전력 품질을 개선하고 에너지 절감으로 관리비 부담을 경감합니다.
수자원 처리장 펌프 및 제어설비의 안정성을 높이고 에너지 절감으로 운전 효율을 향상시킵니다.
레저산업 운행 설비의 안정성과 안전성을 높이고 에너지 절감으로 운영 효율을 향상시킵니다.

기술적 특징

모듈형 설계 적용
최대 20대까지 확장할 수 있는 모듈형 설계를 채택하였습니다. 고객의 요구에 맞춘 다양한 용량을 구성할 수 있으며, 오류 발생 시 해당 모듈만 교체함으로써 빠른 복구가 가능합니다.
3-레벨 토폴로지 채택
3-레벨 중성점 클램프(NPC) 토폴로지 구조를 기반으로 작동합니다. 기존 2-레벨 토폴로지는 각 상의 단자와 전류 경로에 2개의 IGBT 전력 소자를 사용하여 총 6개의 IGBT로 구성되는 반면, 3-레벨 토폴로지에서는 각 상에 4개의 IGBT를 사용하여 총 12개의 IGBT가 필요합니다. 3-레벨 토폴로지는 출력 단에서 3개의 전압 레벨(+V, 0, -V)를 생성할 수 있어 2개의 전압 레벨(+V, -V)만을 생성하는 2-레벨 토폴로지에 비해 더 우수한 전력품질을 보장합니다. 이러한 특징으로 인해 출력 필터에 대한 최적 설계가 가능하여 제품 사이즈 축소와 고효율 운전을 달성하였습니다.

지능형 제어 및 관리 시스템

직관적 HMI 기반 제어

-실시간 상태 감시 : 전압·전류, 운전 상태, 무효전력 등

-이벤트 자동 기록 및 이력 분석 : 고장 진단 및 유지보수 근거 제공

-파형 분석 기능으로 이상 상황 즉시 확인

안정적 운전 및 보호 기능

-다양한 운전 모드 지원 : 역률 제어, 전압 제어, 무효전력 제어

-원격 제어 및 모니터링 지원 (RS485 등)

-과전류, 과전압, 전압 이상, 불평형 등 종합 보호 기능 내장

PQ-STATCOML의 HMI

PQ-STATCOML은 직관적 HMI(Human Machine Interface)와 고성능 제어시스템을 기반으로, 최고 수준의 성능과 안정성을 제공합니다.

Module 기술 사양

기술사양

제품 사양
모델명 M4075 M4150 M6120
정격 용량 75kVAr 150kVAr 120kVAr
정격 전압 380V ~ 440V 380V ~ 440V 660V ~ 690V
주파수 50Hz / 60Hz
과부하 용량 110% (연속), 120% (1분)
효율 ≥97.5% (정격운전)
응답 속도 ≤5ms
토폴로지 3-레벨 NPC(Neutral Point Clamped)
스위칭 주파수 20kHz
계통 구성 3P3W, 3P4W
병렬운전 모듈 수 ≤ 20
역률 제어 진상/지상 0~100%
부가 기능 불평형 보상
CT설치 전원측 또는 부하측
통신 RS485, CAN
냉각 방식 강제 공냉
운전 온도 -35℃ ~ 60℃ (derating above 55℃)
보관 온도 -45℃ ~ 70℃
상태 습도 ≤95%, 결로 없음
고도 ≤2,000m
방수/방진 등급 IP20
외형 Wall-mounting, Rack-mounting

Module 외형 치수

Wall-mounting type dimensions

외형 치수
모델명 M4075 M4150 M6120
치수 W440 × H575 × D232mm W630 × H640 × D250mm W525 × H626 × D250mm

Rack-mounting type dimensions

외형 치수
모델명 M4075 M4150 M6120
치수 W440 × H200 × D575mm W630 × H250 × D640mm W525 × H250 × D626mm

Cubicle 기술 사양

정격 전압 380V ~ 440V

기술 사양
모델명 P4075 P4150 P4300 P4450 P4600 P4750
정격 용량 75kVAr 150kVAr 300kVAr 450kVAr 600kVAr 750kVAr
모듈(수량) M4075(1) M4150(1) M4150(2) M4150(3) M4150(4) M4150(5)
외형 Type-A Type-B Type-C

정격 전압 600V ~ 690V

기술 사양
모델명 P6120 P6240 P6360 P6480 P4600
정격 용량 120kVAr 240kVAr 360kVAr 480kVAr 600kVAr
모듈(수량) M6120(1) M6120(2) M6120(3) M6120(4) M6120(5)
외형 Type-A Type-B Type-C

Cubicle 외형 치수

Type-AW800 × H2000 ×D500mm

Type-BW800 x H2150 x D1200mm

Type-CW1400 × H2150 ×D1200mm